Сигнализация Pandora C117 – это современное устройство, обеспечивающее защиту вашего автомобиля от угонов и несанкционированного доступа. Благодаря множеству функций, такое устройство способно не только предотвратить кражу, но и значительно повысить уровень комфорта при эксплуатации вашего транспортного средства.
В данной статье мы представим подробную инструкцию по эксплуатации сигнализации Pandora C117, которая поможет вам разобраться в её возможностях и научиться правильно использовать все доступные функции. Мы рассмотрим процесс установки, основные настройки и советы по поддержанию системы в рабочем состоянии.
Понимание всех нюансов работы сигнализации – это залог безопасности вашего автомобиля. Поэтому настоятельно рекомендуем внимательно ознакомиться с представленными рекомендациями и воспользоваться нашим руководством для оптимизации работы вашей системы безопасности.
Основные функции сигнализации Pandora C117
Функция автоматического закрытия окон по завершении охраны обеспечивает дополнительную защиту от проникновения в салон. В случае срабатывания тревожной сигнализации, система оповестит владельца как звуковым, так и визуальным сигналом.
Сигнализация поддерживает функцию GPS-мониторинга, что позволяет отслеживать местоположение автомобиля через мобильное приложение. Также предусмотрена защита от грабежа и эвакуации, что дополнительно увеличивает безопасность транспортного средства.
Ключевой элемент функционала – интеллектуальная защита, которая автоматически отключает систему при наличии ключа в радиусе действия. Возможность удаленного управления с помощью смарт-часов или мобильного приложения делает использование сигнализации удобным и эффективным.
Дополнительные опции, такие как возможность подключения дополнительных датчиков и аксессуаров, позволяют настроить систему под индивидуальные требования владельца. Все эти функции делают Pandora C117 надежным выбором для защиты автомобиля.
Обзор комплектующих системы безопасности
Система сигнализации Pandora C117 включает в себя набор комплектующих, обеспечивающих высокую степень защиты вашего автомобиля. Рассмотрим ключевые элементы, составляющие эту систему:
- Основной блок управления – это мозг системы, который обрабатывает сигналы от датчиков и управляет всеми функциями сигнализации.
- Датчики движения – реагируют на любые перемещения в зоне их действия и позволяют обнаруживать попытки несанкционированного доступа.
- Датчики открытия дверей – устанавливаются на двери и капот, фиксируя любые попытки открытия без использования ключа.
- Сирена – обеспечивает звуковое оповещение о тревоге, вызывая внимание прохожих и отпугивая злоумышленников.
- Приемник дистанционного управления – отвечает за прием сигналов от пульта, позволяя владельцу управлять системой с расстояния.
- Иммобилайзер – предотвращает запуск двигателя без разрешения, что повышает уровень безопасности.
Помимо основных комплектующих, существует возможность подключения дополнительных аксессуаров, таких как:
- Дополнительные датчики удара для повышения чувствительности системы.
- GPS-модуль для отслеживания местоположения транспортного средства.
- Модуль управления мобильным приложением для дистанционного контроля состояния автомобиля.
Комбинируя эти компоненты, владельцы могут создавать индивидуально настроенные системы безопасности, адаптированные под свои нужды.
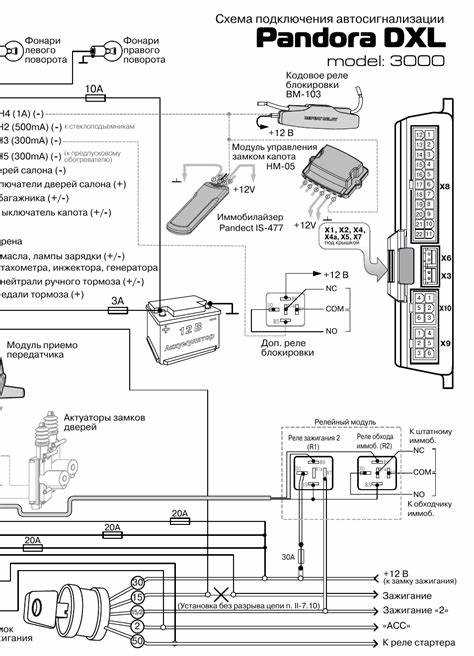
Установка устройства в автомобиле
Установка сигнализации Pandora C117 требует тщательной подготовки и внимания к деталям. Перед началом работы необходимо ознакомиться с инструкцией и подготовить все необходимые инструменты и комплектующие.
Выбор места установки является ключевым моментом. Рекомендуется выбрать скрытое место, недоступное для посторонних глаз, например, под панелью приборов или в области торпедо. Это обеспечит дополнительную защиту от взлома.
Для начала установки отключите аккумулятор, чтобы избежать коротких замыканий и повреждений электрической системы автомобиля. Убедитесь, что место установки устройства не препятствует функционированию других систем автомобиля.
Далее, подключите проводку согласно схеме, предоставленной в инструкции. Обратите внимание на правильность подключения к замку зажигания, сигналам дверей и другим устройствам, которые нужны для корректной работы сигнализации.
Особое внимание следует уделить установке датчиков. Их необходимо разместить таким образом, чтобы они эффективно выполняли свои функции. Например, датчики удара лучше устанавливать в центре автомобиля, чтобы обеспечить максимальную зону охвата.
После завершения всех подключений необходимо провести тестирование системы. Подключите аккумулятор и проверьте работу сигнализации, срабатывая различные функции и режимы. Убедитесь, что все датчики реагируют на движение и воздействие.
По окончании тестирования следует обеспечить надежное крепление устройства и проводов, чтобы исключить их повреждение во время эксплуатации. Заключительный этап – монтаж защитной панели и скрытие всех проводов.
Настройка сигнализации через меню
Сигнализация Pandora C117 предоставляет возможность настройки через меню, что значительно упрощает процесс адаптации системы под индивидуальные требования владельца. Для доступа к меню необходимо использовать пульт ДУ.
Следуйте инструкциям ниже, чтобы настроить систему:
- Включите сигнализацию, используя задний переключатель на пульте.
- Для входа в меню нажмите и удерживайте кнопку MENU в течение 3 секунд.
- После этого на экране отобразится главное меню с доступными опциями.
В меню вы можете настроить следующие параметры:
- Чувствительность датчиков: Выберите уровень чувствительности для каждого из датчиков, включая ударный и магнитный.
- Задержка включения: Установите время задержки перед активацией сигнализации.
- Способы уведомления: Настройте типы сигналов (звуковые, вибрационные) для оповещения о срабатывании системы.
- Режимы работы: Выберите режим, подходящий для вашего автомобиля: «Парковка», «Экономия батареи» и другие.
После завершения необходимых настроек:
- Сохраните изменения, выбрав опцию «Сохранить настройки» в меню.
- Выйдите из меню, нажав кнопку MENU повторно.
Каждая настройка сигнализации Pandora C117 может быть изменена в любое время, что позволяет подстраивать систему под изменяющиеся условия эксплуатации и предпочтения владельца. Регулярная проверка и актуализация настроек способствуют повышению уровня безопасности вашего автомобиля.
Правильное подключение датчиков
При установке сигнализации Pandora C117 важно обеспечить качественное подключение всех датчиков, так как именно они играют ключевую роль в системе безопасности автомобиля. Неправильное подключение может привести к сбоям в работе сигнализации и ее неправильному реагированию на угрозы.
Типы датчиков: Сигнализация поддерживает различные виды датчиков, такие как датчики удара, наклона и движения. Перед началом установки необходимо определить, какие датчики будут использоваться и в каких местах они будут установлены.
Подключение проводов: Каждый датчик имеет свои провода, которые должны быть подключены к соответствующим выходам на блоке сигнализации. Обычно, на панели блока имеется маркировка, указывающая, куда подключать каждый из проводов. Правильное соединение проводов гарантирует надежную связь между датчиками и основной системой.
Размещение датчиков: Установите датчики так, чтобы они обеспечивали максимальную защиту. Например, датчики удара рекомендуется устанавливать в области дверей и капота, в то время как датчики наклона можно разместить в багажном отделении. Не забывайте следить за тем, чтобы датчики не были перекрыты другими объектами в автомобиле.
Тестирование работы: После подключения всех датчиков обязательно проведите тестирование системы. Это позволит убедиться, что датчики реагируют на воздействия и правильно передают сигналы в центральный блок. При необходимости скорректируйте их настройки или положение.
Соблюдение всех этих рекомендаций обеспечит надежную работу сигнализации и повысит уровень безопасности вашего автомобиля.
Использование мобильного приложения
Мобильное приложение для сигнализации Pandora C117 предлагает пользователю широкий набор возможностей для управления и мониторинга системы безопасности. С его помощью можно осуществлять настройку и управление функциями сигнализации прямо с мобильного устройства.
Для начала работы с приложением, необходимо установить его на ваш смартфон, доступно для платформ Android и iOS. После установки приложение требует авторизации, после чего можно подключить сигнализацию к вашему телефону.
Ниже представлены основные функции мобильного приложения:
| Функция | Описание |
|---|---|
| Управление сигнализацией | Включение/выключение системы, установка охраны или снятие с охраны. |
| Мониторинг состояния | Просмотр текущего статуса автомобиля: открыты ли двери, активна ли охрана и другие параметры. |
| Настройка параметров | Изменение настроек системы, таких как режимы работы и чувствительность датчиков. |
| Получение уведомлений | Настройка уведомлений о срабатывании сигнализации, что обеспечивает мгновенное оповещение владельца. |
| Локация автомобиля | Отображение текущего местоположения автомобиля, что может быть полезно в случае угона или простого поиска. |
Использование приложения значительно упрощает процесс управления сигнализацией и обеспечивает дополнительный уровень безопасности, позволяя пользователю оставаться на связи со своей системой в любое время.
Регулировка уровней громкости сигналов
Для начала перейдите в режим программирования, удерживая определённые кнопки на пульте дистанционного управления. Обычно это делается путем одновременного нажатия и удерживания кнопок, обозначенных в инструкции. После успешного входа в режим регулировки, вам будет предложено несколько опций, включая громкость сигналов тревоги, предупреждений и других звуковых уведомлений.
Используйте кнопки для увеличения или уменьшения уровня громкости. Обратите внимание, что каждое нажатие кнопки может сопровождаться звуковым сигналом, который поможет вам определить текущее значение. После достижения желаемого уровня, подтвердите изменение, нажав соответствующую кнопку в меню.
Важно учесть, что громкость сигналов должна оставаться на приемлемом уровне, чтобы не вызывать дискомфорта для владельца и окружающих, а также чтобы гарантировать хорошую слышимость в разных условиях. После завершения всех настройок не забудьте выйти из режима программирования, чтобы изменения вступили в силу.
Программирование брелка управления
Программирование брелка управления сигнализации Pandora C117 позволяет настроить устройство в соответствии с предпочтениями владельца автомобиля. Для начала необходимо убедиться, что сигнализация активна и вы находитесь в зоне действия брелка.
Чтобы запрограммировать брелок, выполните следующие шаги:
1. Включите сигнализацию, используя стандартную комбинацию на оригинальном брелке. Это позволит системе перейти в режим программирования.
2. На брелке управления выберите нужный режим. Для этого воспользуйтесь кнопками Меню и Выбор, чтобы просмотреть доступные функции.
3. После выбора нужной настройки, подтвердите выбор, нажав на кнопку ОК. В зависимости от функции, может потребоваться введение кода доступа.
4. Настройте параметры управления, такие как режим chirp, продолжительность сигналов и вибрационные настройки. Эти параметры можно легко изменять через интерфейс брелка.
5. После завершения программирования не забудьте выйти из режима настройки для восстановления нормальной работы системы.
Важно помнить, что для успешного программирования брелка необходимо четко следовать инструкциям и обращаться к руководству пользователя при необходимости.
По окончанию всех действий обязательно протестируйте настройки, чтобы удостовериться в их корректности.
Режимы работы Pandora C117

Сигнализация Pandora C117 предлагает несколько режимов работы, которые позволяют адаптировать систему к различным условиям эксплуатации и предпочтениям владельца. Основные режимы включают:
Автоматический режим: В этом режиме сигнализация активируется автоматически при закрытии автомобиля. Датчики движения и открытия дверей начинают мониторинг, обеспечивая высокий уровень защиты.
Ручной режим: Владельцы могут вручную активировать или деактивировать систему безопасности. Это подходит для ситуаций, когда требуется определенная степень контроля над работой устройства.
Долгий режим работы: Специально предусмотрен для предотвращения разрядки аккумулятора. В этом режиме система затрачивает минимальное количество энергии, но при этом остается активной и готовой к срабатыванию.
Сигнализация с автозапуском: Pandora C117 поддерживает функцию автозапуска двигателя, что особенно удобно в холодное время года. Эта функция позволяет заранее прогревать салон автомобиля перед его использованием.
Режим охраны с гибкими настройками: Пользователь может настроить чувствительность датчиков, выбирая между низким, средним и высоким уровнями реагирования на внешние воздействия, что обеспечивает дополнительные возможности для индивидуальной настройки системы.
Каждый из вышеуказанных режимов может быть легко изменен или настроен через меню управления сигнализацией, предоставляя пользователю полный контроль над системой безопасности.
Проверка состояния устройства
Регулярная проверка состояния сигнализации Pandora C117 позволяет убедиться в ее корректной работе и своевременно выявить возможные неисправности. Для этого можно воспользоваться несколькими способами:
- Проверка индикаторов на брелке управления.
- Использование мобильного приложения для диагностики.
- Проверка состояния датчиков и элементов системы.
Рассмотрим более подробно каждый из способов:
1. Проверка индикаторов на брелке управления
Брелок управления сигнализацией оснащен индикаторами, которые отображают текущее состояние системы. Чтобы проверить состояние:
- Посмотрите на световые индикаторы — они должны светиться или мигать в зависимости от состояния.
- Обратите внимание на сообщения на дисплее, которые могут указывать на наличие ошибок или проблем с подключением.
2. Использование мобильного приложения для диагностики
С помощью мобильного приложения, связанного с Pandora C117, вы можете легко и быстро выполнить проверку:
- Запустите приложение и подключите его к сигнализации.
- Перейдите в раздел диагностики, чтобы просмотреть статус системы.
- Обратите внимание на сообщения о состоянии безопасности и возможных неисправностях.
3. Проверка состояния датчиков и элементов системы
Необходима регулярная проверка физических компонентов сигнализации:
- Убедитесь, что все датчики надежно установлены и работают корректно.
- Проверьте соединения проводов и состояние разъемов.
- При необходимости проведите тестирование каждого датчика на его функциональность.
Следуя данным рекомендациям, вы сможете поддерживать сигнализацию Pandora C117 в рабочем состоянии и обеспечивать высокий уровень безопасности вашего автомобиля.
Советы по обслуживанию сигнализации
Регулярное обслуживание сигнализации Pandora C117 поможет обеспечить ее надежную работу и продлить срок службы. Ознакомьтесь с рекомендациями по уходу за системой безопасности вашего автомобиля.
| Совет | Описание |
|---|---|
| Проверка состояния аккумулятора | Регулярно проверяйте уровень заряда аккумулятора, чтобы избежать сбоя работы сигнализации. Существуют специальные индикаторы, которые помогут контролировать состояние батареи. |
| Очистка контактов | Контакты сигнализации могут загрязняться со временем, что может привести к проблемам. Используйте изопропиловый спирт для очистки контактов и соединений. |
| Обновление программного обеспечения | Следите за обновлениями прошивки вашей сигнализации. Обновления могут включать исправления ошибок и улучшения функциональности. |
| Проверка датчиков | Регулярно проверяйте работу всех датчиков системы. Убедитесь, что они корректно реагируют на движение и удары. |
| Обработка ключей | Держите брелки управления подальше от влаги и пыли. При необходимости очищайте их поверхность мягкой тканью. |
| Использование защитных чехлов | Используйте защитные чехлы для брелков и ключей, чтобы минимизировать риск повреждения. Это также поможет предотвратить случайное нажатие кнопок. |
| Обращение к специалистам | Если у вас возникли проблемы, обращайтесь к сертифицированным специалистам. Самостоятельные попытки ремонта могут привести к дополнительным повреждениям. |
Соблюдение этих рекомендаций позволит вам предотвратить возможные неисправности и повысить эффективность работы сигнализации Pandora C117.
Решение распространенных проблем
При использовании сигнализации Pandora C117 могут возникнуть некоторые проблемы, которые обычно легко решаются. Рассмотрим основные из них.
Не срабатывает сигнализация при открытии двери: Проверьте подключение датчиков на дверях. Убедитесь, что провода не повреждены и надежно соединены. Также проверьте настройки системы в меню, возможно, функция защиты дверей отключена.
Брелок не реагирует на команды: Замените батарейку в брелке. Если проблема сохраняется, попробуйте выполнить процедуру синхронизации брелка с центральным блоком. Инструкцию можно найти в разделе Программирование брелка управления.
Система периодически срабатывает без причины: Это может быть связано с неправильной установкой датчиков. Проверьте их расположение и настройтеSensitivity (чувствительность) в меню, чтобы избежать ложных срабатываний.
Не удается подключиться к мобильному приложению: Убедитесь, что ваш смартфон поддерживает требуемые версии ОС и что сигнализация обновлена до последней версии. Также проверьте наличие интернет-соединения.
Звук сигнализации слишком громкий или тихий: Воспользуйтесь функцией регулировки уровней громкости сигналов. Инструкции по настройке найдете в соответствующем разделе.
Проблемы с установкой устройства: Если возникают трудности при монтаже, обратитесь к инструкции по установке. Убедитесь, что вы следуете инструкциям и используете все необходимые компоненты.
Эти шаги помогут решить большинство распространенных проблем с сигнализацией Pandora C117. Если проблемы сохраняются, рекомендуется обратиться в сервисный центр для диагностики и ремонта.
Подключение к системе GPS-мониторинга
Сигнализация Pandora C117 обладает функцией GPS-мониторинга, что позволяет отслеживать местоположение вашего автомобиля в реальном времени. Чтобы подключить устройство к системе GPS, сначала необходимо убедиться, что GPS-модуль корректно установлен и соединён с основным блоком сигнализации.
Для начала, зайдите в меню настройки сигнализации через брелок управления. Найдите раздел, посвящённый GPS или мониторингу, и активируйте соответствующую опцию. В некоторых случаях может понадобиться ввести код доступа к GPS-функциям. После этого вы сможете установить параметры отслеживания, включая частоту обновления данных о местонахождении.
Важно также скачать и установить мобильное приложение, если оно доступно для вашего устройства. В приложении потребуется зарегистрироваться и связать свой аккаунт с номером вашей сигнализации. Таким образом, вы получите возможность отслеживать автомобиль через смартфон, получая уведомления и информацию о его местоположении.
Не забудьте протестировать систему после завершения настройки. Попросите кого-то заметить ваш автомобиль и отслеживайте его местоположение через приложение на смартфоне. Убедитесь, что данные обновляются и система работает стабильно. При возникновении проблем рекомендуется обратиться к инструкции или в сервисный центр для получения помощи.
Описание функций антиугонной защиты
Сигнализация Pandora C117 предлагает несколько передовых функций антиугонной защиты, направленных на предотвращение кражи автомобиля и повышения его безопасности.
- Датчик удара: Специальный датчик отслеживает колебания и удары по автомобилю, автоматически активируя сигнализацию при несанкционированном воздействии.
- Датчик наклона: Позволяет фиксировать изменение положения автомобиля, что позволяет предотвратить попытки его буксировки.
- Электронный иммобилайзер: Блокирует запуск двигателя в случае активации сигнализации, что делает угон автомобиля практически невозможным без кода разблокировки.
- Система обхода: Pandora C117 поддерживает функции обхода штатных иммобилайзеров, что позволяет обеспечить дополнительную степень защиты.
- Автоматическое закрытие дверей: При запуске двигателя система автоматически закрывает все двери, что предотвращает доступ посторонних лиц.
Каждая из этих функций работает совместно, создавая надежный барьер для угонщиков и обеспечивая защиту вашего автомобиля от несанкционированного доступа.